• Home
  • Download PDF
  • Order CD-ROM
  • Order in Print
SIDE CAP ASSEMBLY REF 20281
AIR INTAKE SYSTEM 3-53 ENGINE REF 58917

Repair Parts For Auger, Earth Skid Mounted Page Navigation
  230    231    232    233    234  235  236    237    238    239    240  
img
TM 5-3820-245-14&P
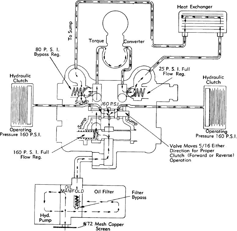
CONVERTER AND VALVE FLOW DIAGRAM FOR TRANSMISSION
SHEET 1 OF 1
PUBLICATION DWG. NO. PM-156-33
PAGE 49


Privacy Statement
Press Release
Contact

© Copyright Integrated Publishing, Inc.. All Rights Reserved.